DEHNsafe
:quality(98)/www.dehn.jp/store/f/61014353/HDVORSCHAU/924370a2_16-9.jpg)
:quality(98)/www.dehn.jp/store/f/61014353/HDVORSCHAU/924370a2_16-9.jpg)
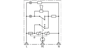
- 230 V エンドデバイス用 2 極過電圧保護装置
- 機器埋込ボックスおよびケーブルダクトでの使用に適しています
- 誤接続防止機能付き Y 保護回路による安全性の向上
- 光学式マルチ操作インジケーター
- プログラム可能な音響機能
- 貫通配線用接続端子
- ソケットの設計に関係なく、
Details
:quality(98)/www.dehn.jp/store/f/61014355/HDVORSCHAU/924370a4_Kat.jpg)
:quality(98)/www.dehn.jp/store/f/61014355/HDVORSCHAU/924370a4_Kat.jpg)
:quality(98)/www.dehn.jp/store/f/61014354/HDVORSCHAU/924370a3_Kat.jpg)
:quality(98)/www.dehn.jp/store/f/61014354/HDVORSCHAU/924370a3_Kat.jpg)
:quality(98)/www.dehn.jp/store/f/61014356/HDVORSCHAU/924370a5_Kat.jpg)
:quality(98)/www.dehn.jp/store/f/61014356/HDVORSCHAU/924370a5_Kat.jpg)
Part No. 924370 DSA 230 LA
GTIN 4013364081321, Customs tariff No. (EU): 85363010, Gross weight: 88.00 g, PU: 1.00 ピース
Technical data
SPD、EN 61643-11 / ... IEC 61643-11 に準拠 | タイプ 3 / クラス III |
交流最高連続電圧 (UC ) | 255 V (50 / 60 Hz) |
公称放電電流 (8/20 µs) (In ) | 3 kA |
総放電電流 (8/20 µs) [L+N-PE] (I合計 ) | 5 kA |
保護レベル [L-N] / [L/N-PE] (UP ) | ≤ 1250 / ≤ 1500 V |
最大主電源側過電流保護 | B 16 A |
故障報告 | 赤色のランプ+ブザー |
操作ディスプレイ | 緑色のランプ |